|
РОССИЙСКАЯ ФЕДЕРАЦИЯ
![]() ФЕДЕРАЛЬНАЯ СЛУЖБА ПО ИНТЕЛЛЕКТУАЛЬНОЙ СОБСТВЕННОСТИ, ПАТЕНТАМ И ТОВАРНЫМ ЗНАКАМ |
(19)
RU
(11)
(13)
C2
|
||||
| Статус: | не действует (последнее изменение статуса: 02.07.2021) |
| Пошлина: | Патент перешел в общественное достояние. |
|
(21)(22) Заявка: 98106811/09, 02.04.1998 (24) Дата начала отсчета срока действия патента: (45) Опубликовано: 20.12.2000 Бюл. № 35 (56) Список документов, цитированных в отчете о поиске: Технический Паспорт по ТУ 2.556.008. Домофон "Визит-М" КМЦ НПФ, "Модус-Н", 1991. SU 1131042 A, 23.12.84. SU 1716617 A1, 29.02.92. WO 94/24803 A1, 27.10.94. US 5325418 A, 28.06.94. Адрес для переписки: |
(71) Заявитель(и):
(72) Автор(ы):
(73) Патентообладатель(и):
|
(54) ДОМОФОН
(57) Реферат:
Изобретение относится к домофонным системам многоквартирных жилых домов и производственных помещений. Технический результат заключается в повышении надежности работы при увеличении защиты от электромагнитных помех и несанкционированного вскрытия. Особенностью предлагаемого домофона является то, что он дополнительно содержит блоки формирования выходных сигналов, программируемого микроконтроллера пульта управления и этажного коммутатора, памяти кодов, передачи сигналов и блоки конфигурации, причем микроконтроллер центрального пульта соединен с клавиатурой и блоками световой индикации, звукового канала, управления замковым устройством, ключевыми устройствами и усилителем выходных сигналов. Блок формирования выходных сигналов соединен с блоком звукового канала, усилителем выходных сигналов и блоком питания. Выходы блока формирования выходных сигналов через четырехпроводную линию соединены с этажными коммутаторами и домофонными трубками. 4 з. п. ф-лы,1 ил.
Изобретение относится к системам электрической связи и коммуникаций в жилых домах и производственных помещениях, более конкретно, к аудиодомофонам.
Известен домофон типа "Rainmann CD-2000", содержащий цифровой сенсорный пульт, включающий клавиатуру, ключевое устройство и блоки световой и звуковой сигнализации, соединенные с микропроцессором, блок питания, замковое устройство и домофонные трубки, соединенные по двухпроводной схеме с блоком электроники [1].
Известный домофон имеет сравнительно высокую степень защиты от разрушения и обеспечивает функционирование системы для 200 и более абонентов. Однако вследствие схемных особенностей он может выйти и строя, в том числе при ошибках в полярности подключения домофонных трубок или коротком замыкании в линиях связи.
Наиболее близким техническим решением к предлагаемому устройству является домофон "Визит-М", содержащий центральный пульт управления и вызова абонента, включающий процессор, подключенный к клавиатуре, ключевому устройству и блокам управления замковым устройствам, световой сигнализации и звукового канала, блок питания домофона, замковое устройство и этажные коммутаторы, соединенные с домофонными трубками [2].
Недостатком этого домофона является сравнительно низкая защищенность от промышленных помех, чувствительность к ошибкам в полярности подключения домофонных трубок, приводящая к ошибкам в их коммутации. Кроме того, этот домофон чувствителен к сопротивлению линии связи, при сравнительно большой величине которого имеется неопределенность в определении состояния опущенной трубки, которая может быть воспринята системой как поднятая, при этом линия отключается. Кроме того, линии коммутации этого домофона имеют значительную длину, большое число проводов связи и высокое омическое сопротивление сигналам коммутации и звукового канала, что может привести к дополнительным сбоям в работе системы.
Предлагаемое изобретение решает техническую задачу создания эффективной домофонной системы повышенной надежности при эксплуатации и наладке при одновременном увеличении защитных свойств системы от электромагнитных помех и несанкционированного вскрытия, а также удобства эксплуатации для отдельных категорий пользователей и абонентов домофона.
Указанная техническая задача решается тем, что в домофон, содержащий центральный пульт управления, включающий процессор, подключенный к клавиатуре, ключевому устройству и блокам управления замковым устройствам, световой сигнализации и звукового канала, блок питания, замковое устройство и этажные коммутаторы с дешифраторами и узлами коммутации, соединенные с домофонными трубками, согласно изобретению, дополнительно введен блок формирования выходных сигналов, в центральный пульт управления введены блоки программируемого микроконтроллера и памяти кодов, а в блоки этажных коммутаторов введены программируемые микроконтроллеры и блоки передачи сигналов и блоки конфигурации, причем выход ключевого устройства соединен с первым входом микроконтроллера центрального пульта управления, второй вход которого соединен с первым выходом блока управления замковым устройством, третий вход микроконтроллера пульта соединен с выходом блока памяти кодов, а клеммы матрицы клавиш клавиатуры соединены кабелем с клеммами опроса ее состояния в микроконтроллере, блок световой сигнализации соединен с первым выходом микроконтроллера пульта, второй выход которого через блок звукового канала соединен с первым входом блока формирования выходных сигналов, третий выход микроконтроллера пульта соединен со входом блока управления замковым устройством, четвертый выход соединен со входом блока памяти, а пятый, шестой и седьмой выходы микроконтроллера пульта соединены через усилитель выходных сигналов со вторым, третьим и четвертым входами блока формирования выходных сигналов, пятый и шестой входы которого соединены с первым и вторым выходами блока питания, третий и четвертый выходы которого соединены со входом питания центрального пульта управления и первым входом замкового устройства, управляющий второй вход которого соединен со вторым выходом блока управления замковым устройством, причем первый выход звуковой линии блока формирования выходных сигналов соединен через блок передачи сигналов с первым выходом микроконтроллера этажного коммутатора и с общей линией домофонных трубок абонентов на данном этаже, другие выводы которых соединены со входами блока коммутации, второй выход блока формирования выходных сигналов соединен через блок приема с первым входом микроконтроллера этажного коммутатора, второй вход и второй управляющий выход которого соединены соответственно с управляющим выходом и входом блока коммутации, а клеммы кодовой матрицы блока конфигурации соединены с клеммами опроса их состояния в микроконтроллера этажного коммутатора.
Домофон также может быть выполнен с блоком световой сигнализации, снабженным двухцветным индикатором с возможностью его переключения по цвету из режима ожидания (красный) в режим открывания дверей (зеленый) и с возможностью индикации режима вызова (желтый) путем миллисекундного переключения индикатора по основным цветам от микроконтроллера.
Кроме того, домофон может быть выполнен с видоизмененными клавишами клавиатуры пульта управления, которые снабжены дополнительными выпуклыми метками тактильного опознавания и ограничителями продавливания.
Домофон также может быть выполнен с дополнительными блоками ключевых устройств для потребителей резистивного, оптоэлектронного или электронного ключей.
Помимо этого центральный пульт управления домофон снабжен защищенной подсветкой клавиатуры и секретными винтами его крепления.
Такое выполнение домофона позволяет решить поставленную задачу создания эффективного домофона повышенной надежности в режимах монтажа, наладки, эксплуатации, помехозащищенности, а также удобства пользования для различных категорий потребителей и абонентов.
Именно наличие дополнительных блоков памяти, микроконтроллеров пульта и этажного коммутатора, формирователя выходных сигналов и блока конфигурации с указанными связями между ними и другими блоками домофона позволяет решить указанные задачи. Эффективность достигается за счет двухступенчатого усиления управляющих сигналов между пультом управления и этажными коммутаторами, во-первых, за счет усилителя выходных сигналов центрального пульта управления и, во-вторых, за счет блока формирования выходных сигналов. При этом блоки питания, формирования выходных сигналов и усилитель выходных сигналов пульта снабжены дополнительными ограничителями тока и напряжения, превышающих номинальные, что в совокупности с предложенным схемным решением домофона обеспечивает повышение надежности при эксплуатации и наладке домофона. Помехозащищенность домофона значительно возрастает за счет многократного дублирования (до 10 повторов) управляющих команд от микроконтроллера центрального пульта управления к микроконтроллеру этажного коммутатора и формирования между ними посылок обратной связи через звуковой канал. Наличие мощной лицевой металлической панели пульта толщиной 10 мм с элементами защиты микрофона, динамики и подсветки клавиатуры решетками и козырьками, а также секретных крепежных винтов увеличивает механическую защищенность домофона. Кроме того, наличие в схеме пульта трех блоков ключевых устройств для ключей резистивного, оптического и электронного типа позволяет адаптировать домофон к различным группам абонентов, имеющих различную потребность в выборе его стоимости и уровня секретности: от 30 комбинаций в резистивном варианте до 248 с ключом электронного типа. Тактильная различимость клавиш, звуковая трехцветная оптическая форма сигнализации в совокупности с указанными типами ключевых устройств позволяет решить ряд задач пользования для различных категорий потребителей, в том числе для слабослышащих и с пониженной остротой зрения. Наличие в схеме домофона блока памяти позволяет, во-первых, иметь каждому абоненту (квартире) индивидуальные четырехзначные коды открывания замка и, во-вторых, возможность занесения данного абонента (квартиры) в запрещенный список по признакам отсутствия абонента в течение некоторого времени или нежелания контактов с посетителями и др.
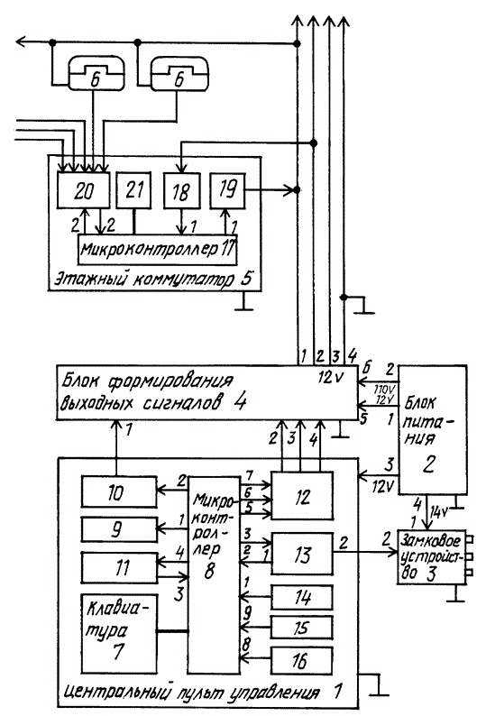
Блок-схема предлагаемого домофона представлена на чертеже.
Домофон содержит центральный пульт управления 1, блок питания 2, замковое устройство 3, блок формирования выходных сигналов 4, этажные коммутаторы 5 и домофонные трубки 6. Центральный пульт управления 1 содержит клавиатуру 7, программируемый микроконтроллер 8 пульта, блоки световой сигнализации 9, звукового канала 10, памяти кодов 11, усилителя выходных сигналов 12, управления замковым устройством 13 и ключевых устройств 14, 15, 16. Этажный коммутатор 5 включает в себя дополнительный программируемый микроконтроллер 17, блоки приема 18, передачи 19, коммутации 20 и конфигурации 21. Клавиатура 7 схемно реализована в виде матрицы из двенадцати клавиш. Выход ключевого устройства 14 соединен с первым входом микроконтроллера 8 центрального пульта 1, второй вход микроконтроллера 8 соединен с первым выходом блока управления замковым устройством 13, третий вход - с выходом блока памяти кодов 11, а клеммы матрицы клавиш клавиатуры 7 соединены кабелем с клеммами опроса ее состояния в микроконтроллере 8. Блок световой сигнализации 9 соединен с первым выходом микроконтроллера 8, второй выход которого через блок звукового канала 10 соединен с первым входом блока формирования выходных сигналов 4, третий выход микроконтроллера 8 пульта 1 соединен со входом блока управления замковым устройством 13, четвертый выход соединен со входом блока памяти кодов 11, а пятый, шестой и седьмой выходы микроконтроллера 8 соединены через усилитель выходных сигналов 12 со вторым, третьим и четвертым входами блока 4, пятый и шестой входы которого соединены с первым (12B) и вторым (110B) выходами блока питания 2, третий (12B) и четвертый (14B) выходы которого соединены со входом питания пульта 1 и первым входом замкового устройства 3, управляющий второй вход которого соединен со вторым выходом блока управления 13 замковым устройством. Первый выход звуковой линии блока формирования выходных сигналов 4 соединен через блок передачи сигналов 19 с первым выходом микроконтроллера 17 этажного коммутатора 5 и с общей линией домофонных трубок 6 как на данном, так и на других этажах. Другие выводы трубок 6 соединены со входами блока коммутации 20. Второй выход блока 4 соединен через блок приема 18 с первым входом микроконтроллера 17 второй вход и второй управляющий выход которого соединен с управляющим выходом и входом блока коммутации 20, причем клеммы кодовой матрицы блока конфигурации 21 соединены с клеммами опроса их состояния в микроконтроллере 17. Входы и выходы линий к этажным коммутаторам 5 на других этажах и к домофонным трубкам 6 показаны на блок-схеме стрелками.
Микроконтроллеры, входящие в состав центрального пульта управления и этажного коммутатора выполнены на базе P1C16C73A 201/SP фирмы Microchep Inc; тип памяти в блоке памяти кодов 24LC65 1/SP фирмы Microchep Inc. Их программирование осуществляется при наладке домофона с учетом параметров рабочих сигналов, числа квартир, типа ключей и т.п.
Блок световой сигнализации 9 снабжен двухцветным индикатором, который не показан на блок-схеме, с переключением по цвету из режима ожидания (красный) в режим открывания дверей (зеленый). В режиме миллисекундного переключения этот индикатор работает в режиме вызова и светит желтым светом.
Центральная клавиша "5" цифровой клавиатуры пульта снабжена выпуклой меткой для ее тактильного опознавания на фоне других клавиш, что обеспечивает правильное опознавание клавиш для слабовидящих. Ограничители продавливания клавиш выполнены в виде упоров с тыльной стороны клавиш (на схеме не показаны).
Центральный пульт управления 1 в исходном состоянии может быть снабжен тремя блоками ключевых устройств 14, 15, 16 для потребителей резистивного, оптоэлектронного и электронного ключей. Над клавиатурой имеется защищенная козырьком лампа подсветки клавиатуры для использования в темное время суток (на схеме не показана). Панель центрального пульта имеет секретные винты крепления (на схеме не показаны).
Кабель связи клавиатуры 7 и микроконтроллер 8 центрального пульта управления 1 содержит семь проводов, из них три выхода и четыре входа опроса состояния клавиатуры, состоящей из матрицы 3 х 4 клавиш. Указанные проводники подключены к соответствующим клеммам клавиатуры 7 и микроконтроллера 8. Кабель связи блока конфигурации 21 и микроконтроллера 17 этажного коммутатора 5 содержит 10 проводов, из них восемь выходов и два входа в микроконтроллер 17, которые обеспечивают коммутационную матрицу 2 х 8 для подключения домофонных трубок 6 и опроса их состояния. Указанные проводники подключены к соответствующим клеммам блока конфигурации 21 и микроконтроллера 5.
Работает домофон следующим образом.
Набранный на клавиатуре 7 номер квартиры после окончания набора проверяется предварительно запрограммированным микроконтроллером 8 на отсутствие в запрещенном списке. В этом случае следует кодовая посылка номера на этажный коммутатор 5 через блок формирования выходных сигналов 4. После подтверждения этажным коммутатором приема посылки сигналов микроконтроллер 8 осуществляет проверку на занятость данной линии. При свободной линии на данный номер абонента следует посылка вызова, формируемая блоком 4 по команде микроконтроллера 8. После посылки линия анализируется блоком 8 на снятие домофонной трубки 6. При свободной линии следует от блока 8 подтверждающий вызов звуковой сигнал и вызов возобновляется. Состояние вызова ограничено двумя минутами. При снятии трубки включается звуковой тракт, ограниченный по времени двумя минутами. Если в этот промежуток времени ток линии прерывается на 50-100 мс, следует отпирающий замковое устройство 3 сигнал с подтверждением по звуковому каналу. Разрыв тока более 300 мс считается окончанием разговора и домофон возвращается в исходное состояние. Сигнал открывания замка также может быть сформирован при срабатывании ключевого устройства 14 - 16 той или иной комплектации через набор дополнительного кода или при нажатии кнопки на выход. При замыкании какой-либо кнопки клавиатуры 7 срабатывают через микроконтроллер 8 блоки 9, 10, 11, 12, 4, 5. Кнопка сброса "C" сбрасывает в исходное состояние блок 8 микроконтроллера, работающего на тактовой частоте 20 МГц. Управление питанием от блока питания 2 через блок 4 этажных коммутаторов 5 осуществляется так, что в режиме ожидания они обесточены, в режиме набора номера, вызова и разговора заводится напряжение 12 B. Номера и количество квартир в этажном коммутаторе 5 выставляются соответствующими перемычками в блоке конфигурации 21. В качестве абонентской домофонной трубки 6 можно использовать любой телефонный аппарат с электронным генератором акустического сигнала. Открывание двери при этом осуществляется набором любой цифры на телефоне 6.
Предлагаемый домофон является составной частью системы ограничения доступа в помещения и предназначен для установки в подъездах многоквартиных жилых домов и производственных помещений с максимальным количеством подключенных абонентов до 300 и адресуемых возможных абонентов до 1000 с соответствующим числом ключей и кодов. Домофон обеспечивает дуплексную связь, управление замком различной конструкции, дистанционное и местное открывание замка с одновременным осуществлением контроля октрывания, защиту от перегрузок и коротких замыканий по питанию, подсветку клавиатуры, звуковую и световую индикацию нажатия кнопок клавиатуры.
Источники информации, использованные в описании изобретения
1. Журнал "Системы безопасности, связи и телекоммуникации", N 5, 1996 г, стр. 92.
2. Технический паспорт по ТУ 2.556.008 на домофон "Визит-М", КМЦ НПФ "Модус-Н", Москва, Бутырский вал, 50/1, 1997 г. (прототип).
Формула изобретения
1. Домофон, содержащий центральный пульт управления, включающий процессор, подключенный к клавиатуре, ключевому устройству и блокам управления замковым устройством, световой сигнализации и звукового канала, блок питания, замковое устройство и этажные коммутаторы с дешифраторами и узлами коммутации, соединенные с домофонными трубками, отличающийся тем, что в него дополнительно введен блок формирования выходных сигналов, в центральный пульт управления введены блоки программируемого микроконтроллера и памяти кодов, а в блоки этажных коммутаторов введены программируемые микроконтроллеры, блоки передачи сигналов и блоки конфигурации, причем выход ключевого устройства соединен с первым входом микроконтроллера центрального пульта управления, второй вход которого соединен с первым выходом блока управления замковым устройством, третий вход микроконтроллера пульта соединен с выходом блока памяти кодов, а клеммы матрицы клавиш клавиатуры соединены кабелем с клеммами опроса ее состояния в микроконтроллере, блок световой сигнализации соединен с первым выходом микроконтроллера пульта, второй выход которого через блок звукового канала соединен с первым входом блока формирования выходного сигнала, третий выход микроконтроллера пульта соединен со входом блока управления замковым устройством, четвертый выход соединен со входом блока памяти, а пятый, шестой и седьмой выходы микроконтроллера пульта соединены через усилитель выходных сигналов со вторым, третьим и четвертым входами блока формирования выходных сигналов, пятый и шестой входы которого соединены с первым и вторым выходами блока питания, третий и четвертый выходы которого соединены со входом питания центрального пульта управления и первым входом замкового устройства, управляющий второй вход которого соединен со вторым выходом блока управления замковым устройством, причем первый выход звуковой линии блока формирования выходных сигналов соединен через блок передачи сигналов с первым выходом микроконтроллера этажного коммутатора и с общей линией домофонных трубок на данном этаже, другие выводы которых соединены со входами блока коммутации, второй выход блока формирования выходных сигналов соединен через блок приема с первым входом микроконтроллера этажного коммутатора, второй вход и второй управляющий выход которого соединены соответственно с управляющим выходом и входом блока коммутации, а клеммы кодовой матрицы блока конфигурации соединены с клеммами опроса их состояния в микроконтроллера этажного коммутатора.
2. Домофон по п. 1, отличающийся тем, что блок световой сигнализации снабжен двухцветным индикатором с возможностью его переключения по цвету из режима ожидания, в режим открывания дверей и с возможностью индикации режима вызова путем миллисекундного переключения индикатора по основным цветам от микроконтроллера.
3. Домофон по одному из пп.1 и 2, отличающийся тем, что клавиши клавиатуры пульта управления снабжены дополнительными выпуклыми метками тактильного опознавания и ограничителями продавливания.
4. Домофон по одному из пп.1 - 3, отличающийся тем, что он снабжен дополнительными блоками ключевых устройств для потребителей резистивного, оптоэлектронного или электронного ключей.
5. Домофон по одному из пп.1 - 4, отличающийся тем, что центральный пульт управления домофона снабжен защищенной подсветкой клавиатуры и секретными винтами его крепления.
ИЗВЕЩЕНИЯ
MM4A - Досрочное прекращение действия патента Российской Федерации на изобретение из-за неуплаты в установленный срок пошлины за поддержание патента в силе
Дата прекращения действия патента: 03.04.2000
Извещение опубликовано: 27.11.2002БИ: 33/2002
