|
РОССИЙСКАЯ ФЕДЕРАЦИЯ
![]() ФЕДЕРАЛЬНАЯ СЛУЖБА ПО ИНТЕЛЛЕКТУАЛЬНОЙ СОБСТВЕННОСТИ, ПАТЕНТАМ И ТОВАРНЫМ ЗНАКАМ |
(19)
RU
(11)
(13)
C1
|
||||
| Статус: | не действует (последнее изменение статуса: 02.07.2021) |
| Пошлина: | учтена за 7 год с 02.04.2005 по 01.04.2006. Патент перешел в общественное достояние. |
|
(21)(22) Заявка: 99106374/09, 01.04.1999 (24) Дата начала отсчета срока действия патента: (45) Опубликовано: 10.11.1999 (56) Список документов, цитированных в отчете о поиске: Система безопасности, связи и телекоммуникации. 1996, N 6, с. 92. SU 1474867 A1, 23.04.89. CH 632623,15.10.82. SU 1131042 A, 23.12.84. SU 968897, 23.10.82. SU 1565610 A2, 23.05.90. Адрес для переписки: |
(71) Заявитель(и):
(72) Автор(ы):
(73) Патентообладатель(и):
|
(54) ПЕРЕГОВОРНО-ОТПИРАЮЩЕЕ УСТРОЙСТВО
(57) Реферат:
Изобретение относится к комбинированным установкам для вызова, переговоров и отпирания входной двери подъезда. Номер квартиры набирается квазисенсорным блоком клавиатуры с инфракрасными излучателями и приемниками. Номер отображается блоком индикации и проверяется микроконтроллером на наличие в разрешенном и на отсутствие в запрещенном списках, хранящихся в блоке памяти. После проверки микроконтроллером осуществляется кодовая посылка набранного номера в блок звукового канала и далее в линию связи. Абонентские узлы декодируют эту посылку и тот из них, чей номер был набран, подключает свою разговорную часть к линии связи. В течение этой связи абонент может подать сигнал отпирания электромагнитного замка. Замок может открываться кодом, набранным на клавиатуре, а также ТМ-ключом. Индивидуальные коды абонентов, номера ТМ-ключей и текстовые сообщения также хранятся в блоке памяти. Блок обновления памяти включает в себя считыватель и взаимодействующий с ним переносной элемент памяти. Псевдографический индикатор выполнен с возможностью отображения семисегментной псевдографики состояния и текстовых сообщений на матрице светодиодов. Технический результат заключается в повышении эксплуатационной надежности и расширении функциональных возможностей устройства. 9 з.п.ф-лы, 1 ил.
Изобретение относится к инженерному оборудованию жилых домов, а именно к комбинированным установкам для вызова, переговоров и отпирания входной двери подъезда.
Известно переговорно-отпирающее устройство, предназначенное для использования в жилых домах и содержащее узел вызова, расположенный на входной двери подъезда, переговорные средства и кнопки звонка, которые проводами соединены с каждым квартирным блоком (CH 632623 H 04 M 9/00, 15.10.82).
Недостаток известного устройства определяется необходимостью применения большого количества соединительных проводов.
Известно переговорно-отпирающее устройство, содержащее узел вызова с блоком набора номера квартиры, подключенным к нему цифроаналоговым преобразователем и громкоговорителем, узел определения кода квартиры, выполненный на основе компараторов, один вход каждого из которых соединен с выходом цифроаналогового преобразователя, другой вход - с соответствующим выходом блока опорных напряжений, а выход - с инверсным либо прямым входом двух элементов ЗАПРЕТ, квартирные блоки, подключенные к выходам соответствующих элементов ЗАПРЕТ, блок управления, входы которого соединены с объединенными выходами квартирных блоков и соответствующим выходом блока набора номера квартиры (SU 1474867, H 04 M 11/02, 23.04.89).
Недостаток известного устройства заключается в отсутствии индикации номера набранной квартиры, что существенно затрудняет его практическую эксплуатацию.
Наиболее близким к предложенному является переговорно-отпирающее устройство (домофон), содержащее блок клавиатуры, блок индикации, блок памяти, блок звукового канала, режимный микроконтроллер, взаимосвязанный с указанными блоками и одним из выходов подключенный к электромагнитному замку, абонентские узлы, соединенные линией связи с блоком звукового канала (Новый домофон без старых недостатков, - "Системы безопасности, связи и телекоммуникации", 1996, N 5, с. 92).
Недостатки указанного устройства связаны с низкой помехоустойчивостью, вызванной значительным количеством соединительных проводов, и неэффективной индикацией, не позволяющей, в частности, отображать текстовые сообщения.
Задачей изобретения является повышение эксплуатационной надежности подобного устройства и расширение его функциональных возможностей.
Поставленная задача решается тем, что в переговорно-отпирающем устройстве, содержащем блок клавиатуры, блок индикации, блок памяти, блок звукового канала, режимный микроконтроллер, взаимосвязанный с указанными блоками и одним из выходов подключенный к замку, абонентские узлы, соединенные линией связи с блоком звукового канала, блок индикации выполнен с возможностью отображения текстовых сообщений, при этом дополнительно введен блок обновления памяти, взаимосвязанный с режимным микроконтроллером.
Решению поставленной задачи способствует также частные существенные признаки изобретения.
Блок клавиатуры выполнен квазисенсорным с матрицей инфракрасных излучателей и приемников, а также подключенными к ним коммутаторами сигналов опроса и отклика, направляемых и воспринимаемых режимным микроконтроллером.
Блок индикации включает в себя псевдографический индикатор, выполненный с возможностью отображения текстовых сообщений на матрице светодиодов, состоящей из 70 точек и 9 строк, и управляющий микроконтроллер с модулем трансляции команд, модулем формирования бегущей строки и модулем включения индикатора, имеющим сдвиговый регистр для записи 70-битного слова состояния строки.
Модуль формирования бегущей строки выполнен с возможностью своей активации и работы в виде фоновой заставки при продолжительности неизменного состояния модуля трансляции команд или разговора абонента и посетителя, превышающей 30 секунд.
Блок звукового канала включает в себя последовательно соединенные микрофон и первый усилитель, а также последовательно соединенные второй усилитель и громкоговоритель, при этом первый усилитель взаимосвязан с режимным микроконтроллером, один из входов второго усилителя подключен к соответствующему выходу режимного микроконтроллера, а другой его выход и выход первого усилителя - к линии связи с абонентскими узлами.
Абонентские узлы оборудованы цифровыми декодерами и выполнены с возможностью осуществления двусторонней связи "абонент-посетитель" после снятия трубки и с возможностью разблокирования абонентом электромагнитного замка.
Блок обновления памяти включает в себя считыватель и взаимодействующий с ним переносной элемент памяти.
Режимный микроконтроллер выполнен с возможностью формирования команды на отпирание электромагнитного замка при взаимодействии считывателя с ТМ-ключом ("Touch Memory"-ключом).
Режимный микроконтроллер выполнен с возможностью формирования команды на отпирание электромагнитного замка при наборе в блоке клавиатуры индивидуальных кодов абонентов, хранящихся в блоке памяти.
Режимный микроконтроллер выполнен с возможностью разрешения или запрета вызова абонентских узлов с поднятой трубкой.
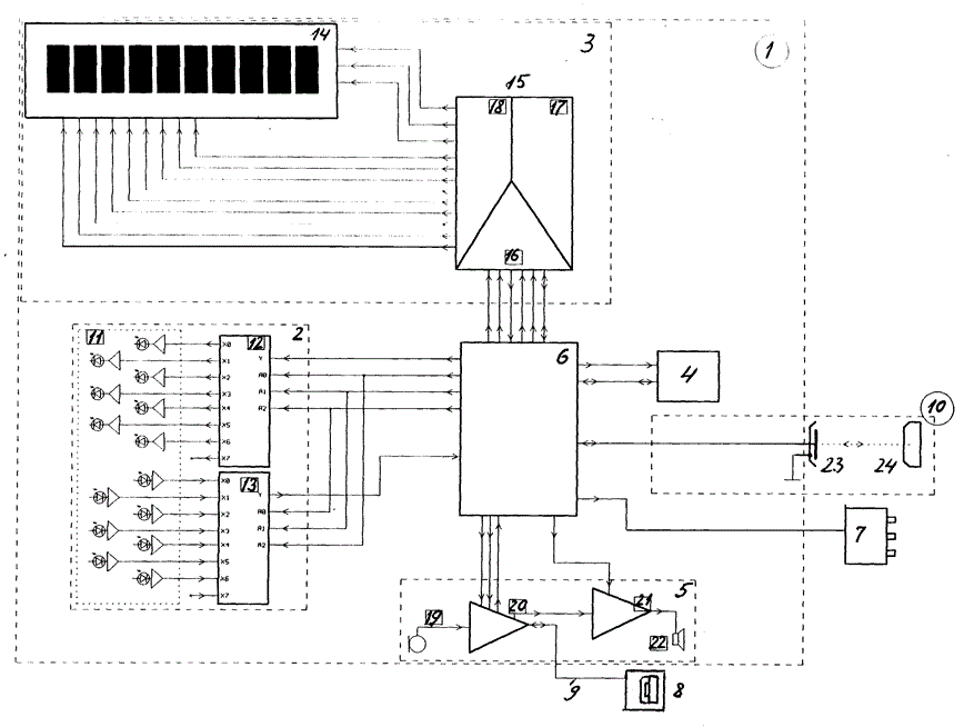
На чертеже представлена функциональная схема описываемого переговорно-отпирающего устройства (домофона).
Устройство содержит смонтированный на входной двери подъезда узел вызова 1, в который входят квазисенсорный блок клавиатуры 2, блок индикации 3, выполненный с возможностью отображения текстовых сообщений, энергонезависимый блок памяти 4, блок звукового канала 5, режимный микроконтроллер 6, взаимосвязанный с указанными блоками 2-5 и одним из выходов подключенный к электромагнитному замку 7, абонентские узлы 8, соединенные линией связи 9 с блоком звукового канала 5, блок обновления памяти 10, взаимосвязанный с режимным микроконтроллером 6.
Блок клавиатуры 2 включает в себя матрицу 11 ИК-излучателей и ИК-приемников, а также подключенные к ним коммутаторы 12 и 13 сигналов опроса и отклика, направляемых и воспринимаемых режимным микроконтроллером 6.
Блок индикации 3 включает в себя псевдографический индикатор 14, выполненный с возможностью отображения текстовых сообщений на матрице светодиодов, состоящей из 80 точек и 9 строк, и управляющий микроконтроллер 15 с модулем трансляции команд 16, модулем формирования бегущей строки 17 и модулем включения 18 индикатора, имеющим сдвиговый регистр для записи 70-битного слова состояния строки.
Модуль формирования бегущей строки 17 выполнен с возможностью своей активации и работы в виде фоновой заставки при продолжительности неизменного состояния модуля трансляции команд 16 или разговора абонента и посетителя, превышающей 30 секунд.
Блок памяти 4, определяющий совокупность выполняемых устройством функций, конструктивно может быть выполнен в виде малогабаритного дионового аккумулятора, который устанавливается в отсек узла выхода 1 без разборки корпуса.
Блок звукового канала 5 включает в себя последовательно соединенные микрофон 19 и первый усилитель 20, а также последовательно соединенные второй усилитель 21 и громкоговоритель 22. Усилитель 20 взаимосвязан с режимным микроконтроллером 6. Один из входов усилителя 21 подключен к соответствующему выходу режимного микроконтроллера 6, а другой его вход и выход усилителя 20 - к линии связи 9 с абонентскими узлами 8.
Абонентские узлы 8 оборудованы цифровыми декодерами и выполнены с возможностью осуществления двусторонней связи "абонент-посетитель" после снятия трубки и с возможностью разблокирования абонентом электромагнитного замка 7.
Блок обновления памяти 10 включает в себя контактный считыватель 23 и взаимодействующий с ним переносной элемент памяти ("таблетку памяти") 24.
Режимный микроконтроллер 6 выполнен с возможностью формирования команды на отпирание электромагнитного замка 7 при взаимодействии считывателя 23 с ТМ-ключом ("Touch Memory"-ключом типа DS1990A фирмы Dallas Semiconductor), выступающим в данном случае в роли переносного элемента памяти 24.
Режимный микроконтроллер 6 выполнен с возможностью формирования команды на отпирание электромагнитного замка 7 при наборе в блоке клавиатуры 2 индивидуальных кодов абонентов, хранящихся в блоке памяти 4.
Режимный микроконтроллер 6 выполнен с возможностью разрешения или запрета вызова абонентских узлов 8 с поднятой трубкой.
Работает устройство следующим образом.
При необходимости посещения одной из квартир оборудованного данным устройством дома посетитель набирает на клавиатуре блока 2 номер нужной квартиры, который отображается на индикаторе 14 блока 3. Набранный номер проверяется режимным микроконтроллером 6 на наличие в разрешенном и на отсутствие в запрещенном списках, хранящихся в блоке памяти 4. Все возможные варианты ошибок при наборе отображаются на индикаторе 14 путем подачи соответствующих команд от микроконтроллера 6 к индикатору 14. По окончании проверки микроконтроллером 6 осуществляется кодовая посылка набранного номера в блок звукового канала 5 и далее в линию связи 9. Абонентские узлы 8 декодируют эту посылку и тот из них, чей номер был набран, подключает свою разговорную часть к линии 9.
После кодовой посылки на индикаторе 14 блока 3 отображается запись "Вызов NNN", где NNN - номер абонента. Затем в линию 9 выдается акустическая вызывная посылка, которая воспроизводится вызывным динамиком аппарата абонента. При снятии абонентом трубки на индикаторе отображается запись "АБОН. NNN". В это время возможна двусторонняя связь "абонент-посетитель (вызывающий)". В течение этой связи абонент может подать сигнал отпирания электромагнитного замка 7, разорвав ток в линии 9 на 10 мсек нажатием соответствующей кнопки на аппарате. Прекращение тока на время, большее 100 мсек, считается сигналом окончания разговора. После окончания разговора и отображения на индикаторе 14 записи "ОТБОЙ" микроконтроллер 6 выдает импульс сброса для всех абонентских узлов 8 и устройство переходит в ждущий режим.
Электромагнитный замок 7 может открываться кодом, набранным на клавиатуре блока 2, и ТМ-ключом. Если набору цифр предшествует нажатие предусмотренной в устройстве кнопки "К", то режимный микроконтроллер 6 переходит в режим отпирания замка 7 индивидуальными кодами абонентов, значения которых также хранятся в блоке памяти 4. Если к считывателю 23 прикладываются ТМ-ключи, каждый из которых имеет свой уникальный номер, то замок 7 отпирается после считывания номера ключа и его проверки в блоке памяти 4 на наличие в списке разрешенных к применению. В каждом случае отпирание замка сопровождается звуковым сигналом в квартире.
При прикладывании к считывателю 23 специального ТМ-модуля памяти ("Touch-Metory" DS1996 фирмы Dallas Semiconductor) текстовая информация из него считывается и записывается на место прежней в блок памяти 4. Таким образом, возможен непрямой доступ к месту хранения текстовой информации для обновления информации посредством специального считывателя без его разборки.
Если в ждущем режиме не происходит никакой активности в течение примерно 30 сек, индикатор 14 блока 3 переходит в режим отображения текстовой информации, хранящейся в блоке памяти 4, бегущей строкой. Появление любой активности (набор цифры на клавиатуре, прикладывание ключа) отменяет этот режим и индикатор 14 переходит в нормальный режим.
Блок индикации 3 позволяет выполнять стандартные функции отображения информации для домофона (отображение состояния тремя цифрами). Помимо этого, он дает расширенные возможности при отображении состояния домофона. В данном случае семисегментная псевдографика состояния преобразуется в текстовые сообщения, например при ошибке "Е-2" (к.з. в линии 9) отображается "Ошибка 2".
С помощью коммутаторов 12, 13 управления ИК-излучателями и ИК-приемниками 11 поочередно попарно коммутируются ИК-излучатели и ИК-приемники. На ИК-излучатель подается импульс опроса клавиатуры и одновременно проверяется наличие отклика на этот импульс на входе ИК-приемника. Пары ИК-излучатель - ИК-приемник образуют матрицу 11 с габаритами 3 х 4 таким образом, что при наборе какой-либо цифры пропадает отклик у одного из фотоприемников по вертикали и у одного - по горизонтали. В результате режимный микроконтроллер 6 осуществляет детектирование нажатия клавиатуры в блоке 2. Координаты прерванных лучей позволяют получить координаты набранной цифры.
Достоинства предложенного переговорно-отпирающего устройства перед известными проявляются в том, что данное техническое решение не требует большого количества проводников, характеризуется удобным двухпроводным монтажом к трубкам абонентских узлов, исключает проникновение помех из цифрового канала обмена данными в аналоговую часть, не подвержено выходу из строя при к.з. в проводниках, обладает повышенным ресурсом вследствие применения малоизнашиваемого блока клавиатуры, обеспечивает адекватное отображение большого меню программирования в 3-значном семисегментном индикаторе.
Формула изобретения
1. Переговорно-отпирающее устройство, содержащее блок клавиатуры, блок индикации, блок памяти, блок звукового канала, режимный микроконтроллер, взаимосвязанный с указанными блоками и одним из выходов подключенный к замку, абонентские узлы, соединенные линией связи с блоком звукового канала, отличающееся тем, что блок индикации выполнен с возможностью отображения текстовых сообщений, при этом дополнительно введен блок обновления памяти, взаимосвязанный с режимным микроконтроллером.
2. Переговорно-отпирающее устройство по п.1, отличающееся тем, что блок клавиатуры выполнен квазисенсорным с матрицей инфракрасных излучателей и приемников, а также подключенными к ним коммутаторами сигналов опроса и отклика, направляемых и воспринимаемых режимным микроконтроллером.
3. Переговорно-отпирающее устройство по п.1, отличающееся тем, что блок индикации включает в себя псевдографический индикатор, выполненный с возможностью отображения текстовых сообщений на матрице светодиодов, состоящей из 70 точек и 9 строк, и управляющий микроконтроллер с модулем трансляции команд, модулем формирования бегущей строки и модулем включения индикатора, имеющим сдвиговый регистр для записи 70-битного слова состояния строки.
4. Переговорно-отпирающее устройство по п.3, отличающееся тем, что модуль формирования бегущей строки выполнен с возможностью своей активации и работы в виде фоновой заставки при продолжительности неизменного состояния модуля трансляции команд или разговора абонента и посетителя, превышающей 30 с.
5. Переговорно-отпирающее устройство по п.1, отличающееся тем, что блок звукового канала включает в себя последовательно соединенные микрофон и первый усилитель, а также последовательно соединенные второй усилитель и громкоговоритель, при этом первый усилитель взаимосвязан с режимным микроконтроллером, один из входов второго усилителя подключен к соответствующему выходу режимного микроконтроллера, а другой его вход и выход первого усилителя - к линии связи с абонентскими узлами.
6. Переговорно-отпирающее устройство по п.6, отличающееся тем, что абонентские узлы оборудованы цифровыми декодерами и выполнены с возможностью осуществления двусторонней связи "абонент-посетитель" после снятия трубки с возможностью разблокирования абонентом электромагнитного замка.
7. Переговорно-отпирающее устройство по п.1, отличающееся тем, что блок обновления памяти включает в себя считыватель и взаимодействующий с ним переносной элемент памяти.
8. Переговорно-отпирающее устройство по п.7, отличающееся тем, что режимный микроконтроллер выполнен с возможностью формирования команды на отпирание электромагнитного замка при взаимодействии считывателя с ТМ-ключом.
9. Переговорно-отпирающее устройство по п.1, отличающееся тем, что режимный микроконтроллер выполнен с возможностью формирования команды на отпирание электромагнитного замка при наборе в блоке клавиатуры индивидуальных кодов абонентов, хранящихся в блоке памяти.
10. Переговорно-отпирающее устройство по п.1, отличающееся тем, что режимный микроконтроллер выполнен с возможностью разрешения или запрета вызова абонентских узлов с поднятой трубкой.
ИЗВЕЩЕНИЯ
PC4A - Регистрация договора об уступке патента Российской Федерации на изобретение
(73) Новый патентообладатель:
Лобанцова Виктория Юрьевна (RU)
Договор №
Извещение опубликовано: 20.12.2000БИ: 35/2000
MM4A - Досрочное прекращение действия патента Российской Федерации на изобретение из-за неуплаты в установленный срок пошлины за поддержание патента в силе
(21) Регистрационный номер заявки: 0099106374
Дата прекращения действия патента: 02.04.2006
Извещение опубликовано: 20.03.2007БИ: 08/2007
